中文 / EN

核心产品

助力AI技术便捷落地,赋能千行百业数智化升级

智算平台 算法自动训练平台 智能边缘计算盒子
  • 智算平台

    一站式AI应用平台,致力于视觉AI快捷落地,为客户快速完成 AI 能力部署提供助力。依托零一三科技自建的数据标记及模型训练平台,具备AI算法的快速研发部署落地能力。

    提供友好的可视化交互窗口,极大的降低客户使用门槛,并提供标准 API 接口(如OPC、HTTP等),便捷实现AI技术与客户其它业务平台的结合。

    平台能力覆盖人员、作业、安全、消防、巡检、隐患、数据、智能分析与可视化九大业务场景,可按需灵活选配模块,实现全链条智能管理。

  • 算法自动训练平台

    是基于多种机器学习框架开发的人工智能云平台,具有强大的硬件资源管理能力以及高效的模型开发能力。

    可进行图片标记、算法模型开发、分布式训练与服务发布。

    降低AI使用门槛,提升开发效率,助力各行业加速智能化转型。

  • 智能边缘计算盒子

    自选AI算法内置、集AI推理应用、数据存储为一体的智能边缘计算盒子。

    采用高性能AI处理芯片,搭载丰富精准的自研算法仓,快速分析识别视频内容,实时监控视频中的行为。

    按需存储数据,适用于多种智慧场景。

行业方案

一站式赋能行业AI能力,促进产业实现价值提升

  • 智慧工业

    借助AI智能视频分析技术,实现工业生产区域和不同环节的各处监控视频接入、可视化智能分析、危险信号实时报警、远程指挥处理等,大大提升了工业企业的安全生产管控水平。

    包装袋智能纠错系统

    包装袋智能纠错系统

    基于AI视觉算法 ,实现对高速传输带上的包装袋计数、喷码信息及品种识别的智能纠错系统,毫秒级识别,计包数、喷码信息及袋装品种准确率达到99%以上。

    方案详情 >

    智能堆场AI管理系统

    智能堆场AI管理系统

    基于AI推理平台,针对生产原材料堆场开发的集人、车、库于一体的综合管理系统,多种AI算法组合运用、算法与设备的关联使用,实现语音播报喊话、视频画面告警、文字提醒的一站式智能堆场管理系统。

    方案详情 >
  • 智慧矿山

    利用AI智能技术,在大云物移智等现代信息技术的支撑下,与矿山的管理生产运营深度融合,连接智能高效的数字分析技术,赋能矿山运营提质增效,推动行业数字化转型。

    矿业人员生产安全管控方案

    矿业人员生产安全管控方案

    运用人工智能技术解决矿业作业中的安全和效率问题的方案,通过智能算法识别人员异常行为和设备异常情况,包括安全帽、工服和人员闯入识别,以及皮带跑偏、下料口堵塞和电振拥堵检测,提高了作业人员安全,并在安全、稳定的环境中提高生产效率。

    方案详情 >

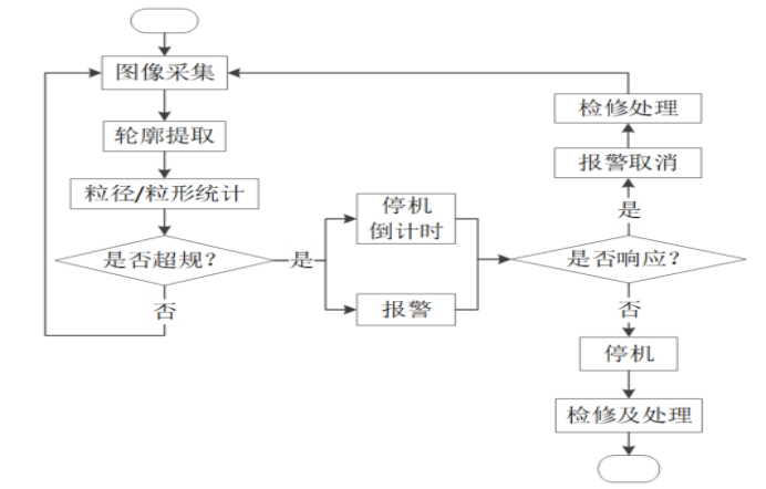
    骨料质量在线AI监测方案

    骨料质量在线AI监测方案

    传统骨料检测依赖人工抽检,存在延迟和偏差。骨料质量在线AI监测系统基于工业相机与AI视觉识别技术,可在输送带环境下实时进行骨料在线监测,支持骨料粒径分析、形貌识别与筛余曲线对比,异常自动预警并联动控制。系统7×24小时稳定运行,适应矿山复杂工况,助力骨料厂实现智能化质量管控升级。

    方案详情 >
  • 智慧能源

    基于AI智能技术,在大云物移智等现代信息技术的支撑下,与能源业务深度融合,连接智能高效的数字能源,赋能电力、石油化工、煤炭全产业提质增效,推动行业数字化转型。

    电力厂安全生产管控方案

    电力厂安全生产管控方案

    针对解决传统监管系统的局限性而设计的智能方案。通过定制化算法和先进技术,实现安全帽、工服、火焰等识别功能。采用WEB+移动端平台,实现实时监控和报警推送。利用已有摄像头和监控系统,降低成本,提升安全管控效率和预警能力。

    方案详情 >
  • 建筑地产

    借助AI智能视频分析技术完成建筑地产的数智化升级,基于丰富精准的AI算法,打造建筑工地综合运营管理新模式,助力管理者能够获取实时洞察运营情况并快速采取行动。

    智慧工地作业安全保障方案

    智慧工地作业安全保障方案

    为解决建筑工地人员管理难题而设计的方案,利用视频分析技术自动识别工地人员和危险源,实现智能管控。方案包括安全帽、反光衣、火焰等识别算法,通过全方位监控和预警,确保工地安全。

    方案详情 >
  • 智慧园区

    利用AI算法和物联网智能设备联动,快速发现园区管理问题,定位准确,精准处理,实现监控管理自动化,提供高效、便捷的集中式管理,解决痛点问题,提升管理效率,助力打造一流园区。

    园区智能管理解决方案

    园区智能管理解决方案

    为解决园区管理痛点问题如:实时监控设备状态,实时预警识别,建筑和子系统间信息孤立,系统联动困难等问题而设计的方案,通过应用智慧园区算法和物联网技术,实时监测设备状态,提前预警,并通过行为分析、作业着装和安全生产等算法进行全面监管。快速发现和处理问题、准确定位园区管理难题、自动化管理和系统联动,从而提高园区运营管理效率。

    方案详情 >
  • 智慧交通

    借助AI智能视频分析技术完成交通应用场景的数智化升级,基于丰富精准的AI算法,打造智慧交通综合运营管理新模式,助力交通行业提高安全管理和应急能力,提升效率,降本增效。

    智慧地铁解决方案

    智慧地铁解决方案

    为应对地铁安全隐患而设计的方案,通过智能视频分析技术,方案能够及时预警和识别摔倒、未戴口罩、人员密度等风险,提高地铁的安全和应急能力,同时安检设备可以导入AI视觉算法,智能自动识别危险物品并及时报警,提高安检速度和准确率,提高工作效率,提高效率并帮助优化人员配置。

    方案详情 >
  • 智慧城市

    综合应用人工智能技术,解决城市管理中的痛点问题,通过深度整合计算智能、数据智能和视觉智能,提供稳定的底层支撑和智能化的预警防范机制。该方案具有高度灵活性,可以根据需求配置场景和算法,最大化资源利用率。同时,利用先进的昇腾算力和算法沉淀,降低硬件投资和运维成本。通过提升效率、实现智能预警和高效管理,为城市治理和决策提供智慧支持,推动社会治理的智能化水平提升。

    智慧城管解决方案

    智慧城管解决方案

    为解决城市管理中的痛点问题而设计的方案。传统的人工巡查方式占用了大量人力和物力资源,且存在执法人员不足、执法难度大、信息化应用不足等问题,此方案提供了近20种智慧城管算法,覆盖城市街道的摄像头,通过节省算力资源、实时报警反馈和一网统管的方式,提高了城管效率,让客户能更好地解决问题并提高工作效率。

    方案详情 >
  • 智慧零售

    基于AI视频分析平台,实时监测分析商场入口、品牌门店的客流情况,人流热点区域和拥堵情况,合理的人员调配和资源优化,制定更有针对性的营销策略,提升顾客体验,在商场管理、营销策略、安全监控、运营决策和跨界合作等多个方面助力商场高效运营管理。

    智慧零售解决方案

    智慧零售解决方案

    为解决零售端客流数据检测要求和多入口、关键通道客流数据采集难题而设计的。通过AI客流统计算法,实现准确、快速、实时的数据采集,并保护个人隐私。该方案可监测重点门店客流量、绘制消费者画像,为精准营销提供数据支持,同时制定引流策略和营销活动,帮助提升业务效果。

    方案详情 >
  • 智慧物流

    基于视频+AI分析的智能分析系统,精准、及时地识别把控仓储空间,防止临时爆仓,为无人化综合监管提供有力支持,助力企业简化仓储安全管理流程,提高智能化安全管理水平,保障货物高效运输流转。

    智能仓储解决方案

    智能仓储解决方案

    基于视频分析技术的智能仓储管理方案。通过爆仓识别算法,及时预警人员、物品和环境异常,提高安全管理水平,有效杜绝安全隐患、低成本快速部署和提升安全管理效率,最大限度提高资源利用率,无人化综合监管,简化管理流程,降低成本。

    方案详情 >
  • 无人机巡检

    基于AI视频智能分级技术,为解决各行业安全巡检痛点,传统的人工巡检和监控方式效率低下、成本高,无法满足现代化发展需求,利用智能化监管平台,包括全流域无缝覆盖、全天候视频监控、违法行为AI识别与预警、任务派发等功能,通过大数据和人工智能技术,为综合分析和调度决策提供科学依据,实现全过程高效管理。

    铁路货运无人机巡检方案

    铁路货运无人机巡检方案

    专为解决铁路货运场景中的问题而设计的解决方案。通过抓拍仪和先进的车厢号识别算法,实现对车厢图片的自动处理和编号检测。准确识别车厢编号的算法准确率高达95%以上,分析速度快。该方案解决了传统人工录入车厢号的低效和误差大的问题,提高工作效率,提升智能化管理水平。

    方案详情 >

应用案例

规模化落地,共创AI产业价值

智慧工业 智慧矿山 智慧能源 建筑地产 智慧园区 智慧城市 智慧交通
  • 广西骨料质量在线AI监测系统落地|AI助力保障骨料质量稳定

    零一三科技提供的骨料质量在线AI监测方案以AI智能算法为核心技术,通过AI智能技术,解决复杂场景识别检测问题,硬件端配置高性能的AI服务器、边缘计算器、高清图片采集设备,确保系统在复杂的工业现场可以长时间稳定运行,软件中台采用模块化框架设计方案,灵活配置需要的功能内容,具有强大的功能扩展属性。


    1.png实时骨料质量监测

    -实时显示骨料颗粒图像和检测结果,帮助操作人员直观了解骨料质量

    -独有的核心算法识别精度99%

    -检测范围5-500mm线性可调,最大限度满足生产需求

    -支持任何形状、任何颜色的骨料、石灰石检测

    骨料案例图片2.png


    2.png智能预警和报警策略定制

    自动生成预警信息,包括声音、图像和文字提示,及时提醒操作人员采取相应措施支持用户自定义报警策略,根据实际需求设置骨料超大、偏小粒径的报警值,提高骨料控制的灵活性实时记录和统计报警信息,方便用户进行数据分析和预警处理,提升生产过程的可靠性

    骨料案例图片3.png


    3.png完善的系统后台

    -中控后台实时显示骨料图像和监测结果,支持单点位多点位画面切换

    -支持远程相机参数设置 

    -生产骨料质量报警信息统计表,支持日、周、月筛分,帮助用户进行数据分析和决策

    骨料案例图片4.png


    4.png恶劣环境稳定运行

    现场系统具备防尘防水能力,适应恶劣的工作环境,支持7*24小时开机。抗干扰能力强,可应对环境光线、振动等因素对检测结果的影响。分布式部署距离支持大于20km,适用于较大规模矿山场景。

    骨料案例图片1.png

  • 江苏智慧工地案例:AI安全管理系统提升工地安全与效率

    零一三科技为此提供智慧工地作业安全保障方案,打造AI智慧工地,对工地摄像头所监控的画面进行实时智能分析,基于AI算法识别是否佩戴安全帽、安全绳是否穿着反光衣、工作服,以及环境异常行为识别,实时语音播报提醒,监管更智能,管理更高效。


    1.png智能视频分析系统

    部署监控摄像头对工地进行全面无死角监控,部署AI软硬件进行实时视频数据进行分析。系统采用了安全帽反光衣、高危行为识别等AI视觉算法,实现了实时的安全监测和预警。


    2.pngAI智能视频预警平台 

    我司提供了一个AI智能视频预警平台,可以追踪和记录工人的出勤情况,维护工人档案,识别违规行为,并提供工地安全培训的记录。


    3.png数据分析和报告

    报警图片及事件详细信息自动保存汇总,可以帮助客户更好地理解工地运营情况,识别潜在问题,并改进管理决策。

    智慧工地案例.png

  • 广州智慧园区案例:AI助力智能化管理

    智慧园区安全管控系统在园区的监控系统接入智能视频分析盒子,利于智能视频分析技术,组合运用多种AI视觉算法,有效识别抽烟、人员徘徊、人员倒地、人流统计、环境异常感知等功能,全天候实时识别提醒,有效解除安全隐患,助力园区高效管理


    1.png智能门禁与访客管理

    引入智能门禁系统,结合人脸识别和身份验证技术,员工和访客实现便捷通行。访客可以在线自助预约访问,大幅简化访客登记流程。


    2.png视频智能分析

    部署基于视频的智能分析,包括抽烟检测、人员徘徊监测、人员倒地检测和人流统计。这些功能帮助实现统一的人员管理和安全管控。


    3.png综合管理平台

    提供一个综合的管理平台,将门禁数据、访客信息和视频监控数据整合到一起,打通信息孤岛,实现统一的数据管理和可视化决策。

    智慧园区案例.png


  • 广州智慧地铁案例:AI助力交通监管智能化

    零一三科技提供的智慧地铁解决方案,利用AI视觉算法技术,对异常事件实时警报,提高监管人员对异常事件的感知能力,对安保区施工情况进行实时监测管控,突破人力巡检的时效、范围制约,降低人员成本的同时提高巡检效率。

    智慧地铁案例图2.png

    1.png安全监控升级

    整合了现有的视频监控系统,并增加了AI分析技术。实现了早期事件侦测和主动风险防范,可以实时警报异常事件。重点区域包括地铁站出入口、手扶梯、安检口和等候厅等。智能视频分析解决方案,用于早期侦测和主动防范各类安全事件,提高了监管人员对潜在危险的感知能力。


    2.png轨道安全巡检

    通过全视角监控系统,可以全天候、全自动地巡查轨道线路和相关设备。专用算法可识别轨道上的异常情况,如损坏、异物等,并即时报警。


    3.png实时预警管控平台

    智能预警平台集摄像头、广播、信号灯等多种设备集中管理,允许操作人员远程控制及一键喊话,进行必要的干预和控制,以及时应对不同的异常情况。

    智慧地铁案例图1.png

查看更多案例

新闻资讯

了解零一三科技更多咨询

查看更多资讯

合作伙伴

AI共创, 汇聚发展, 合作共赢

在线咨询

电话咨询

商务合作

回到顶部

服务热线

020-39125960

周一至周五 早上9:00-18:30